Монтаж теплого пола в бане от водяной печки своими руками, плюсы и минусы, особенности системы. Как сделать теплый пол в бане своими руками от котла
Как сделать теплый пол в бане от печки своими руками? Как сделать теплый пол в бане своими руками от котла
Теплый пол в бане от печки своими руками: особенности, технология укладки
Что такое теплый пол и насколько это удобно сегодня известно всем. Речь идет о ванной комнате или спальне. Что, если сделать теплый пол в бане от банной печи?
Такая конструкция существует и уже давно зарекомендовала себя с самой положительной стороны. Для этого не приходится дополнительно использовать электроэнергию. В качестве теплоносителя выступает вода, а нагревает ее … печка.
Плюсы и минусы установки
Такая конструкция имеет следующие преимущества:
- электромагнитные излучения не будут оказывать свое негативное влияние, что неизбежно при использовании электрической энергии;
- такая конструкция полностью безопасна для экологии;
- помогает более равномерно прогреть помещение;
- экономия ресурсов;
- грибок и плесень не получают благоприятную среду для размножения;
- отсутствует риск появления сквозняка, т. к. вся парилка прогревается равномерно.
Плавно перейдем к недостаткам:
- баня отапливается не постоянно и есть риск перемерзания труб, что может привести к выходу из строя всей системы, поэтому существует необходимость каждый раз сливать воду из нее;
- теплообменник потребляет немало энергии, которую он забирает у отопления, следовательно, если отсутствует надлежащий запас мощности, помещение может нагреваться дольше;
- объем и время прогрева воды будет зависеть от того, сколько смежных помещений необходимо обогреть;
Перед строительством
Дадим несколько простых советов, которые помогут своими руками соорудить подобную систему у себя дома. Такая система вполне оправдывает себя, если печь топится дровами.
к содержанию ↑Выбор конструкции пола
Специалисты признают бетонную стяжку оптимальным материалом для пола в бане. Преимущества следующие:
- цемент обладает высокой влагостойкостью;
- простота устройства;
- дешевые материалы.
Недостатки:
- поломка может быть устранена только после полного демонтажа;
- иначе локализовать место аварии невозможно.
Помимо бетонной, можно использовать и деревянную конструкцию пола. Отверстия в лагах предусматривают заранее, чтобы провести необходимые коммуникации. Такая конструкция, в отличии от бетона, позволит легко провести ремонт, не демонтируя весь пол.

Утепление
Для предотвращения потерь тепла, конструкция теплого пола должна быть самым тщательным образом утеплена. Для этого применяют полистирольные плиты. Специальные внутренние желоба позволят произвести укладку максимально удобно, а металлизированное покрытие будет отражать тепло обратно в помещение.
к содержанию ↑Другие нюансы
- Неровности и перекосы пола не будут иметь значения, если сделать черновую стяжку.
- Конденсат не будет скапливаться, если проложить слой гидроизоляции.
- Вся энергия будет направлена в помещение и теплопотери максимально исключены, благодаря слою теплоизоляции.
- Теплоизоляцию защитит сетка для армирования.
- Тепловая энергия не будет потеряна за счет металлизированной подложки.
- Система расположения «улитка» обеспечит оптимальный прогрев отопительного контура.
- Уклон к водостоку необходимо предусмотреть, устраивая чистовую стяжку. Контроль уклона производить с использованием строительного уровня.
- Декоративное покрытие придаст полу завершенный вид. Использоваться может любой материал, которому не противопоказана система теплого пола.
Особенности системы
За счет установленного над топкой теплообменника, горячая вода будет поступать в систему, в процессе прохождения по ней охлаждаться и возвращаться уже холодной снова в теплообменник. Там печь для бани с подогревом пола снова ее нагреет и весь процесс повторится.
Небольшой циркулярный насос поможет нам вернуть охлажденную воду назад в теплообменник. За счет циркуляционной энергии теплоносителя и будет произведен равномерный прогрев помещения.
Придется уложить трубу диаметром не менее 24 мм, что уменьшит сопротивление при движении теплоносителя. Стандартно, для системы, используют трубу диаметром 16 мм, но на
pilorama-chita.ru
водяной, электрический, как сделать своими руками
Схема устройства пола в бане кардинально отличается от укладки полов в жилых помещениях. В бане повышенная влажность, необходимо сооружение канализации. Требуется чтобы пол не сгнил за короткое время. Правильно обустроенный водоотвод обеспечит сухость в помещении, а это значит, что не будет грибка, плесени, неприятного запаха Теплый пол в бане является полезным дополнение при возведении бани или её благоустройстве. Он создаст идеальный микроклимат и продлит срок службы.
Технология изготовления подогрева — не из дешёвых, но если вы хотите долгие годы в любую пору с комфортом наслаждаться водными процедурами, то без тёплого банного пола не обойтись. А уж делать или нет, решать владельцу. Мы лишь рассмотрим специфику организации некоторых видов тёплых банных полов.
Тёплый пол в бане от печки
Если на вашей даче или в загородном доме частые перебои с электричеством и отсутствует магистральный водопровод, но есть печь, тогда целесообразнее сделать тёплый пол в бане с подогревом от печки по следующей схеме:
1. Подготовка основания. Для этого вынимается грунт из-под моечного помещения и хорошо утрамбовывается поверхность. Далее необходимо через стену фундамента проложить канализационную трубу с небольшим уклоном в сторону водосборника. Затем делается 15-сантиметровая песчано-щебневая прослойка, утрамбовывается и засыпается керамзитом (утепляющий слой — не меньше 15–20 см).
2. Монтаж трубопровода:
- обустройство гидроизоляции из двух перпендикулярно направленных слоёв рубероида, проклеенных на стыках мастикой или специальным скотчем;
- поверх гидроизоляционного слоя настилается любой теплоизолятор;
- для защиты теплоизоляционного материала сверху компонуется армирующая сетка, на которую укладываются фольгированный материал (отражающий слой) и трубы (желательно уложить улиткой или змейкой для равномерного прогревания).
4. Заливка стяжки. Для этого можно использовать песчано-цементный раствор или готовые строительные смеси с добавлением пластификатора (можно применить жидкое мыло).
5. Укладка напольного финишного покрытия (производится только после полного застывания стяжки).
6. Установка коллекторов и подключение термостатов.
При обустройстве подогрева от печки допустимо использование металлопластиковых или медных труб .
Преимущества и недостатки печного подогрева
Пол в бане, сделанный по схеме обогрева от печки, имеет свои плюсы и минусы. Среди преимуществ стоит выделить следующие:
- экономия при укладке и впоследствии (в отличие от электрического) – на энергоресурсах;
- экологическая чистота и безопасность для здоровья — нет электромагнитного излучения как при обустройстве электрического тёплого пола;
- возможность обогрева большой площади;
- постоянный комфортный микроклимат в бане.
К недостаткам относятся:
- в зимний период придётся либо постоянно топить печь, либо сливать воду, чтобы замерзшая жидкость не разорвала трубы;
- при одновременном обогреве нескольких банных помещений потребуется больший объём теплоносителя, что увеличит время нагревания полов;
- сложность в регуляции температурного режима;
- невозможность смонтировать протекающие полы — намокнет утеплитель, и работа всей система будет нерезультативной.
Но в целом обустройство подогрева банных полов от печи заслуживает внимания.
Его несложно сделать своими руками, если придерживаться методики монтажа и учитывать некоторые особенности.
- Поскольку вместо котла будет использоваться печь, то надо сделать над топкой теплообменник, от которого уже прокладывается система отопления в нужные помещения. Для теплообменника вполне подойдёт металлический бак.
- Чтобы в отопительной системе не нарушалось движение воды, потребуется циркуляционный насос. Без него можно обойтись лишь в случае, когда печь расположена ниже уровня пола и уложены трубы большого диаметра (Ø 24 мм). Но даже при таком раскладе система подогрева будет не слишком эффективной.
- Помимо насоса следует установить смесительный узел, иначе есть большой риск получить не тёплые, а горячие полы, поскольку печь может нагревать воду до температуры кипения и в ней отсутствует регулятор температуры. А установить его в самой печи невозможно.
- Вмонтировать в любую печь большой теплообменник не получится, поэтому возле печи устанавливают аккумуляторный бак и соединяют с теплообменником.
При обустройстве тёплого пола в бане не забывать про уклон в направлении сточного отверстия, через которое вода будет поступать в канализационную или дренажную систему, также рекомендуется использовать песчано-цементные стяжки и облицовывать пол в бане кафельной плиткой.
Водяной тёплый пол в бане
Основное отличие при обустройстве подогрева банных полов кроется в разновидности нагревательных элементов, которые при этом используются. Тёплые водяные полы в бане (их ещё называют гидравлическими) наиболее распространены, а сделанные по монтажным схемам своими руками, хотя и сложные в укладке, дадут хороший результат.
Однако для такого варианта необходимо наличие индивидуального отопительного котла, печи либо централизованной системы отопления. Поэтому чаще всего водяной тёплый пол устраивают в частных загородных домах с круглогодичным проживанием или на дачах.
Монтаж водяного обогрева с запиткой гидравлического контура от котла (газового, твердотопливного) ничем не отличается от печного подогрева. Поэтому повторять все этапы работ нет смысла. Лучше поговорим об особенностях укладки и оплошностях, которые совершают частные домовладельцы при укладке тёплого банного пола самостоятельно.
Частые ошибки при монтаже
Среди наладочных просчетов рассмотрим наиболее распространённые:
- Отсутствие теплоизоляции. Некоторые собственники пытаются сократить затраты на обустройстве теплоизоляционного слоя. В результате получают большие потери тепла, долгое прогревание пола и его промерзание в сильные морозы.
- Вывод отводов должен быть в месте установки водяного коллектора, поэтому перед заливкой стяжки нужно сделать подводку как можно ближе к этому месту.
- Отсутствие регулировки температуры нагревания приводит к тому, что при интенсивном отоплении теплоноситель легко достигает 80–90°C. Естественно, ходить по таким полам просто невозможно. Для того чтобы устранить такую проблему, нужно установить смесительный узел (коллектор), который, автоматически смешивая горячую и холодную воду, отрегулирует температуру. К тому же он позволяет отключить отопление банного пола в летнее время. Пренебрежение смесительным узлом даже в целях экономии неоправданно — в жаркую погоду вместо освежающей прохлады получите неуместные к этому времени года тёплые полы в бане, а зимой вообще рискуете не ступить в парную, оплавятся даже банные тапочки.
Чтобы максимально избежать возможных погрешностей, опытные строители настоятельно рекомендуют новичкам перед началом обустройства водяного тёплого пола в бане нарисовать схему подогрева всего банного помещения.
Хотя бы самую простую, набросанную на листке в клетку. Благодаря этому монтажные работы будут выполнены качественно, быстро и без особых трудозатрат.
Многие задаются вопросом: а стоит делать в бане тёплые водяные полы, не проще ли соорудить электрический подогрев? Не только стоит, но и нужно, поскольку они совершенно безвредны для окружающих, чего, увы, нельзя сказать про инфракрасный тёплые полы или электрические.
Да, электрический подогрев делается быстрее и легче, но монтажные работы нужно проводить настолько тщательно, особенно в деревянных постройках, чтобы избежать возможного возгорания в случае замыкания.
Водяные полы в этом отношении намного безопаснее и, несмотря на сложность проведения работ, все затраты быстро окупятся экономичностью самой гидравлической системы и её высокой теплоотдачей.
В любом случае выбор методики обустройства тёплого пола в бане всегда остаётся за хозяином. Но, согласитесь, намного приятнее особенно в холодную пору посещать баню с тёплыми полами, нежели распаренному и разгорячённому после парной ступать на холодный пол.
bannyi-den.ru
Обустройство подогрева пола бани, описание и схема, видео инструкция
Пол бани (схема его обустройства) кардинально отличается от укладки полов в жилых помещениях. Здесь необходимо сооружение канализации, чтобы из-за повышенной влажности он не сгнил за короткое время. Правильно обустроенный водоотвод обеспечит сухость в помещении, а это значит, что не будет грибка, плесени, неприятного запаха, лишь максимум удовольствия от посещения бани.
Банный пол с подогревом
Система подогрева, бесспорно, полезное дополнение при возведении бани или её благоустройстве. Тёплый пол в бане, собранный строго по схеме, создаст идеальный микроклимат и продлит срок службы этого всеми любимого помещения.
Технология изготовления подогрева — не из дешёвых, но если вы хотите долгие годы в любую пору с комфортом наслаждаться водными процедурами, то без тёплого банного пола не обойтись. А уж делать или нет, решать владельцу. Мы лишь рассмотрим специфику организации некоторых видов тёплых банных полов.
Тёплый пол в бане от печки
Если на вашей даче или в загородном доме частые перебои с электричеством и отсутствует магистральный водопровод, но есть печь, тогда целесообразнее сделать тёплый пол в бане с подогревом от печки по следующей схеме:
1. Подготовка основания. Для этого вынимается грунт из-под моечного помещения и хорошо утрамбовывается поверхность. Далее необходимо через стену фундамента проложить канализационную трубу с небольшим уклоном в сторону водосборника. Затем делается 15-сантиметровая песчано-щебневая прослойка, утрамбовывается и засыпается керамзитом (утепляющий слой — не меньше 15–20 см).
2. Монтаж трубопровода:
- обустройство гидроизоляции из двух перпендикулярно направленных слоёв рубероида, проклеенных на стыках мастикой или специальным скотчем;
- поверх гидроизоляционного слоя настилается любой теплоизолятор;
- для защиты теплоизоляционного материала сверху компонуется армирующая сетка, на которую укладываются фольгированный материал (отражающий слой) и трубы (желательно уложить улиткой или змейкой для равномерного прогревания).
3. Подключение труб, наполнение системы водой и проверка исправности её работы.
4. Заливка стяжки. Для этого можно использовать песчано-цементный раствор или готовые строительные смеси с добавлением пластификатора (можно применить жидкое мыло).
5. Укладка напольного финишного покрытия (производится только после полного застывания стяжки).
6. Установка коллекторов и подключение термостатов.
На заметку! При обустройстве подогрева от печки допустимо использование металлопластиковых труб или медных.
Преимущества и недостатки печного подогрева
Пол в бане, сделанный по схеме обогрева от печки, имеет свои плюсы и минусы. Среди преимуществ стоит выделить следующие:
- экономия при укладке и впоследствии (в отличие от электрического) – на энергоресурсах;
- экологическая чистота и безопасность для здоровья — нет электромагнитного излучения как при обустройстве электрического тёплого пола;
- возможность обогрева большой площади;
- постоянный комфортный микроклимат в бане.
К недостаткам относятся:
- в зимний период придётся либо постоянно топить печь, либо сливать воду, чтобы замерзшая жидкость не разорвала трубы;
- при одновременном обогреве нескольких банных помещений потребуется больший объём теплоносителя, что увеличит время нагревания полов;
- сложность в регуляции температурного режима;
- невозможность смонтировать протекающие полы — намокнет утеплитель, и работа всей система будет нерезультативной.
Но в целом обустройство подогрева банных полов от печи заслуживает внимания.
Его несложно сделать своими руками, если придерживаться методики монтажа и учитывать некоторые особенности.
- Поскольку вместо котла будет использоваться печь, то надо сделать над топкой теплообменник, от которого уже прокладывается система отопления в нужные помещения. Для теплообменника вполне подойдёт металлический бак.
- Чтобы в отопительной системе не нарушалось движение воды, потребуется циркуляционный насос. Без него можно обойтись лишь в случае, когда печь расположена ниже уровня пола и уложены трубы большого диаметра (Ø 24 мм). Но даже при таком раскладе система подогрева будет не слишком эффективной.
- Помимо насоса следует установить смесительный узел, иначе есть большой риск получить не тёплые, а горячие полы, поскольку печь может нагревать воду до температуры кипения и в ней отсутствует регулятор температуры. А установить его в самой печи невозможно.
- Вмонтировать в любую печь большой теплообменник не получится, поэтому возле печи устанавливают аккумуляторный бак и соединяют с теплообменником.
Важно! При обустройстве тёплого пола в бане не забывать про уклон в направлении сточного отверстия, через которое вода будет поступать в канализационную или дренажную систему, также рекомендуется использовать песчано-цементные стяжки и облицовывать пол в бане кафельной плиткой.
Водяной тёплый пол в бане
Основное отличие при обустройстве подогрева банных полов кроется в разновидности нагревательных элементов, которые при этом используются. Тёплые водяные полы в бане (их ещё называют гидравлическими) наиболее распространены, а сделанные по монтажным схемам своими руками, хотя и сложные в укладке, дадут хороший результат.
Однако для такого варианта необходимо наличие индивидуального отопительного котла, печи либо централизованной системы отопления. Поэтому чаще всего водяной тёплый пол устраивают в частных загородных домах с круглогодичным проживанием или на дачах.
Монтаж водяного обогрева с запиткой гидравлического контура от котла (газового, твердотопливного) ничем не отличается от печного подогрева. Поэтому повторять все этапы работ нет смысла. Лучше поговорим об особенностях укладки и оплошностях, которые совершают частные домовладельцы при укладке тёплого банного пола самостоятельно.
Частые ошибки при монтаже
Среди наладочных просчетов рассмотрим наиболее распространённые:
- Отсутствие теплоизоляции. Некоторые собственники пытаются сократить затраты на обустройстве теплоизоляционного слоя. В результате получают большие потери тепла, долгое прогревание пола и его промерзание в сильные морозы.
- Вывод отводов должен быть в месте установки водяного коллектора, поэтому перед заливкой стяжки нужно сделать подводку как можно ближе к этому месту.
- Отсутствие регулировки температуры нагревания приводит к тому, что при интенсивном отоплении теплоноситель легко достигает 80–90°C. Естественно, ходить по таким полам просто невозможно. Для того чтобы устранить такую проблему, нужно установить смесительный узел (коллектор), который, автоматически смешивая горячую и холодную воду, отрегулирует температуру. К тому же он позволяет отключить отопление банного пола в летнее время. Пренебрежение смесительным узлом даже в целях экономии неоправданно — в жаркую погоду вместо освежающей прохлады получите неуместные к этому времени года тёплые полы в бане, а зимой вообще рискуете не ступить в парную, оплавятся даже банные тапочки.
Совет! Чтобы максимально избежать возможных погрешностей, опытные строители настоятельно рекомендуют новичкам перед началом обустройства водяного тёплого пола в бане нарисовать схему подогрева всего банного помещения.
Хотя бы самую простую, набросанную на листке в клетку. Благодаря этому монтажные работы будут выполнены качественно, быстро и без особых трудозатрат.
Многие задаются вопросом: а стоит делать в бане тёплые водяные полы, не проще ли соорудить электрический подогрев? Не только стоит, но и нужно, поскольку они совершенно безвредны для окружающих, чего, увы, нельзя сказать про инфракрасный тёплые полы или электрические.
Да, электрический подогрев делается быстрее и легче, но монтажные работы нужно проводить настолько тщательно, особенно в деревянных постройках, чтобы избежать возможного возгорания в случае замыкания.
Водяные полы в этом отношении намного безопаснее и, несмотря на сложность проведения работ, все затраты быстро окупятся экономичностью самой гидравлической системы и её высокой теплоотдачей.
В любом случае выбор методики обустройства тёплого пола в бане всегда остаётся за хозяином. Но, согласитесь, намного приятнее особенно в холодную пору посещать баню с тёплыми полами, нежели распаренному и разгорячённому после парной ступать на холодный пол.
banyabest.ru
Как сделать теплый пол в бане

В прошлом обогрев бани осуществлялся только печами-каменками. Полы обустраивали деревом, а иногда они были земляными. Соответственно в таких банях о теплых полах даже и речи не было. Почему ранее не додумались обустраивать бани теплыми полами неизвестно. Но что касается нашего времени, то сегодня существует немало технологий, которые позволяют организовать напольный обогрев. В этой статье будут рассмотрены методы изготовления напольного отопления, а также вы узнаете о том, как сделать теплый пол в бане.
Теплый пол от каменной печи

Для обустройства пола обогревом от печи потребуется установка металлической рубашки. Ее внешний вид можно описать так: прокладывается центральная труба, а от нее идут отводы в разные стороны, образовывая скелет. Каждый отвод соединяется трубами, образовывая замкнутую систему. Устанавливается эта конструкция внутрь печи непосредственно над топкой. Циркуляция воды может быть естественной или принудительной (используется циркуляционный насос).
Рубашка, в какой-то мере играет роль котла. В ней нагревается теплоноситель и подается по системе труб, уложенных в полу.

Кроме обустройства рубашки, потребуется тепловая (буферная) емкость. Ее монтаж осуществляется вне пределов печи, а с рубашкой соединяется металлической трубой. Объем буферной емкости может быть от 100 и до 1 тыс. л, рассчитывается он от мощности котла. Если в отопительных контурах находится теплоноситель объемом больше 100 л, то существует вариант обустройства без тепловой емкости. Если вы желаете создать естественную циркуляцию воды, то буферную емкость и рубашку монтируете на одном уровне. Циркуляция будет осуществляться за счет разницы температуры теплоносителя.

Какую же ключевую роль выполняет буферная емкость? Ее наличие позволяет предупредить закипание воды в системе. Именно по этой причине в емкости не должно быть меньше 100 л воды. Даже если имеющийся котел имеет малую мощность, а теплоемкость имеет всего лишь 20 л, то при достижении точки кипения воды 100°С теплоноситель закипит за 5 минут. По этой причине буферная емкость это неотъемлемая часть всей системы.
Если монтаж рубашки выполнен ниже уровня рубашки, то естественная циркуляция будет невозможна. Необходимо будет устанавливать циркуляционный насос.
Принудительная циркуляция

Организовать теплый пол с естественной циркуляцией будет проблематично, ведь вам потребуется выносить котельную за пределы бани. Почему? Так как теплообменник должен находиться ниже уровня пола бани. По этой причине теплый пол от каменной печи легче сделать с принудительным движением теплоносителя, а именно с установкой циркуляционного насоса. Устанавливается он на отводе, где теплоноситель подается в контуры труб из буферной емкости. Таким образом, выполняется циркуляция воды, где остывшая отправляется снова в теплоемкость, прогревается и возвращается в отопительный контур.
Естественная циркуляция

Такие теплые полы можно сделать и с естественной циркуляцией. Однако, система труб, уложенных в полу должна быть выше уровня теплообменника, а трубы должны иметь размер не меньше Ø 1″ (2,4 см). В результате получается так, что в баню жар будет подаваться через трубу, которая выведена наверх. Эффективность такого метода обогрева будет полностью зависеть от размера печи.
В принципе такая технология может быть реализована в бане. Но важно понимать, что она будет забирать большой объем тепла от сгорания топлива. Как следствие достичь высокой температуры внутри помещения будет нереально.
Другие методики обустройства теплых полов в бане

Существуют более современные и не менее эффективные технологии по обустройству теплых полов. Например, с использованием газового или электрического котла. Теплоносителем будет также вода. Имеется вариант обустройства теплого пола за счет электричества. Электрический теплый пол имеет высокую степень защиты, как следствие никакой опасности людям он не несет. Такой метод используют для обогрева пола даже в моечной.
При обустройстве пола в бане электрическим обогревом важно провести заземление. Без него вводить в эксплуатацию электроподогрев запрещено.

При укладке электрического кабеля или мата в стяжку, необходимо позаботиться о том, что бы ни при каких обстоятельствах туда не проникала влага. Эксплуатационный срок электрического теплого пола может достигать 30 лет. Это возможно при соблюдении технологии его монтажа.
Полимеры, которые выступают в роли изолятора электроподогрева, разрушаются только вследствие влияния на них солнечных лучей.
Если вы строите баню с нуля, то относительный теплый пол вы сможете обеспечить, постелив на него дерево. Если же вы хотите использовать водяную систему обогрева пола с принудительной циркуляцией, то идеальным вариантом будет заливка бетонной стяжки. Сверху нее будет укладываться керамическая плитка. Обратите внимание на тот факт, что отопительный пирог, который включает в себя стяжку, не должен быть единой частью фундамента. Почему? В процессе нагревания, бетон имеет свойство расширяться. И если стяжку теплого пола сделать единым целым с фундаментом, при расширении будет оказываться разрушающее давление.

При обустройстве стяжки по периметру помещения укладывается демпферная лента. Она будет компенсировать тепловое расширение.
Некоторые, с целью экономии, решают не укладывать тепловые контуры в пол бани. Они между лагами укладывают подушку из опилок или пенопласта и слой гидроизоляции. Хотя такие полы, безусловно, будут теплее, здесь есть обратная сторона медали. В бане всегда повышенная влажность. Поэтому существует большая вероятность того, что спустя время влага начнет проникать через гидроизоляцию и между доски пола в слой утеплителя. Из-за высокой влажности, опустившаяся влага в утеплитель останется там. Как следствие это спровоцирует гниение досок. Чтобы отреставрировать полы потребуется немало средств. Поэтому в большинстве случаев лучше сразу заплатить и соорудить надежный обогрев пола в бане в начале ее строительства.
Устройство напольного обогрева

Чтобы полы как можно быстрее нагревались необходимо позаботиться о качественной теплоизоляции. Как правило, она укладывается под черновую стяжку или, непосредственно, под греющий контур. Независимо от выбора метода обогрева пола, отопительный пирог имеет такую конструкцию:
- Гидроизоляция.
- Теплоизоляция.
- Теплоотражающий материал.
- Отопительный контур (трубы, электрический кабель, маты и т.п.).
- Мак-сетка.
- Финишная стяжка и отделочный напольный материал.
На чем остановить выбор

Итак, какой метод обогрева полов в бане лучше? Чтобы ответить на этот вопрос, достаточно сравнить системы под углом экономичности. Как показывает практика, монтировать электрический теплый пол на всей площади бани дороговато. Особенно вы это почувствуете, когда придется платить за электроэнергию. Если отталкиваться только от этого фактора, то тепловую энергию банной печи можно использовать для парилки, а в других помещениях, как дополнительный источник тепла может служить электрический обогрев. Такой пол можно будет включать по мере необходимости.
При обустройстве обогрева пола только рубашкой и буферной емкостью требуется постоянный подогрев зимой. В противном случае система попросту замерзнет. Плюс к этому добавляются расходы на закупку дров или газа.
Итак, если подвести итог, то каждая из описанных в этой статье систем актуальна и имеет право на жизнь. Так, организация обогрева от печи, электричества или газового котла вполне реальна. Очень важно соблюдать правила монтажных работ. В таком случае напольный обогрев прослужит не один год в полной исправности. Нам будет интересно узнать, как вы обустроили теплые полы в бане. Если вы знаете, как правильно провести те или иные работы, то пишите комментарии в конце этой статьи. Возможно, вы поможете другим мастерам выполнить монтаж теплого пола своими руками, без привлечения квалифицированных специалистов.
Видео
Ниже приводится видео, из которого вы сможете узнать особенности изготовления теплого пола в бане на основе инфракрасного обогрева:
www.stroitelstvosovety.ru
Теплый пол в бане от водяной печки своими руками — монтаж
Эффективность использования водяных теплых полов в доме привела многих к мысли: а можно ли сделать обогрев пола в бане от печки? В чем особенности такой затеи, что придется учитывать и как это можно реализовать – это нюансы предыдущего вопроса.
Теплый пол в бане будет иметь горячий теплоноситель в виду особенностей интенсивности горения печиОсобенности системы
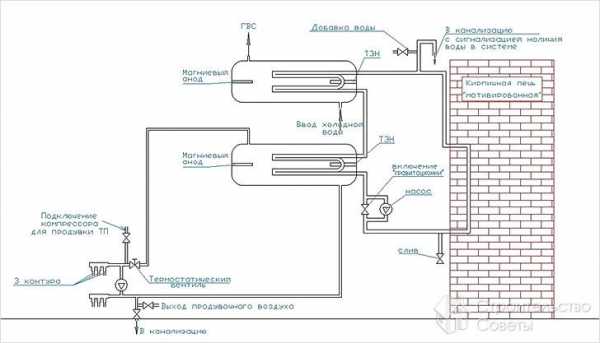
Первая особенность состоит в том, что в качестве котла выступает печь, поэтому нужно оборудовать над топкой теплообменник. Для этого можно использовать обычный металлический бак. От него бака будут идти все контуры в нужные помещения.
Чтобы охлажденный теплоноситель циркулировал по системе, необходимо оснастить ее насосом. Без использования насоса теплоноситель будет циркулировать по трубам, только если уровень печи будет ниже пола. Также для естественной циркуляции нужно использовать трубы с большим диаметром (24 мм), а обычно применяют меньший диаметр (16 мм). Но даже эти меры не смогут обеспечить эффективную циркуляцию.
Важно! Котловая система обогрева позволяет регулировать температурный режим, а с печью подобное устроить сложнее. Для комфортного состояния полового покрытия нужно нагревать теплоноситель на 40-50 градусов, а банная печка доводит воду до кипения.
К тому же баня не все время имеет температуру выше нуля, если в ней не поддерживается отопление. В таком случае придется использовать в качестве теплоносителя тосол, а систему отделить от общей системы подогрева воды.
Дровяная печка не сможет обеспечить циркуляцию воды, потому делают в качестве теплообменника бак. Схема тепловой циркуляции изображена на картинкеУстановить теплообменник больших размеров не удастся, поэтому нужно использовать аккумуляторный бак. Соединяется он с ситемой стальными трубами, при этом на основании нужно оборудовать теплоизоляционный слой, чтобы исключить потери тепла.
Преимущества и недостатки обустройства теплого пола в бане
Обустройство в бане системы водяных теплых полов дает следующие преимущества:
- Отсутствие электромагнитных волн, как это возникает при использовании электрических систем обогрева.
- Комфортные условия. Часто в бане полы холодные, что приносит серьезный дискомфорт и может стать причиной простудных заболеваний.
Теплые полы особенно выгодны в предбаннике, чтобы не заболеть- Безопасность здоровью. В качестве теплоносителя используется экологически чистый продукт, потому никакого вреда здоровью нет.
- Экономия на обогреве. Так как в качестве обогревателя выступает циркулирующая вода, можно добиться неплохой экономии на твердом топливе для создания комфортного микроклимата.
Но данная система имеет серьезные недостатки и сложности с осуществлением надежной эксплуатации:
- В зимнее время придется сливать воду, чтобы трубы не растрескались при расширении вследствие промерзания. Для этого придется предусматривать систему полного слива, что не совсем удобно и экономично в плане потребления воды. Возможно, решение проблемы – создание плюсовых условий, но постоянно протапливать печь также не очень удобно. Более хитро будет использовать вместе воды тосол.
- На подогрев теплоносителя потребуется определенное количество тепла, которое будет браться с тепла для обогрева парилки и помывочной зоны.
- Сложный монтаж. Придется реализовать сложную схему с охватом всего помещения и прохождением под полом.
В банном полу нужно будет предусмотреть сточное отверстие, чтобы влага не разрушала теплоизоляционный материал, а уходила в грунт за стеной бани- Нужно будет обеспечить непротекающие полы, чтобы влага не смогла разрушить теплоизоляционный материал.
Как видно, приятные моменты использования теплого водяного пола требуют решения задач повышенной сложности. Необходимо учитывать множество факторов, потому подробно нужно остановиться на процессе обустройства пирога пола и системы подогрева.
Особенности обустройства
Можно использовать следующие виды обустройства полов, которые можно совместить с системой подогрева:
- Бетонная стяжка. Является лучшим вариантом, потому что позволяет сэкономить на материалах. Бетон характеризуется высокой степенью влагостойкости. Однако эксплуатация возможна только после того, как стяжка полностью высохнет. Для этого необходимо прождать 4–6 недель. Есть еще одна отрицательная особенность: места протечки в системе будет сложно определить.
- Полистирольная плита. Не совсем стандартный тип основания для бани, но очень эффективен в использовании с системой обогрева. В особенности с фольгированной поверхность он позволяют хорошо защищать от конвективного и излучаемого тепла. Но поверх нужно будет все равно использовать бетонную стяжку.
- Прокладка под деревянными полами. Можно пойти более легким путем и организовать обогрев непосредственно половиц. Для этого в лагах проделываются отверстия под трубы. Плюс в том, что ремонтопригодность такого обустройства подогрева в разы выше.
Пример, как сделанный теплый пол проходит под половицами и в системе лаг Важно! В качестве слоя для защиты от потери тепла можно использовать пенополистирол, минеральную вату или керамзит.
Как сделать подогрев пола в бане
К примеру, остановимся на одном из возможных способов создания теплого водяного пола с бетонной стяжкой и теплоизолирующим слоем. Вся конструкция будет состоять из следующих слоев.
- Гидроизоляционный слой. Предназначен для предотвращения накопления конденсата на полу во время обогрева.
- Теплоизоляционный слой. Необходим для защиты от потери тепла.
- Армирующий слой. Защищает теплоизоляционный материал от механических нагрузок.
- Фольгированный лист. Позволяет увеличить эффективность обогрева за счет отражения излучений тепла.
- Контур трубопровода в спиральной форме.
- Бетонная стяжка. Позволяет укладывать поверх напольное покрытие. При этом нужно учесть местонахождение сточного отверстия.
- Финишное напольное покрытия. Можно использовать керамическую плитку.
Подготовительная часть работ
До того как обустраивать контур обогрева, необходимо позаботиться о системе слива, потому что пол должен быть не протекающим. Для этого необходимо сделать следующее:
- Снять грунт на 30–40 см. Сделать подкоп под фундаментом и траншею для того чтобы протянуть трубу в сточную яму. Зарыть трубу с равным распределением песка. При этом до укладки трубы трамбовать траншею.
- Сделать засыпку щебнем на 15 см и утрамбовать ее.
- Сделать утепляющий слой из керамзита толщиной в 15–20 см. При этом нужно позаботиться о том, чтобы был небольшой уклон в сторону открытого конца сточной трубы.
Монтаж системы обогрева
Схема как обустроить стяжку с теплым полом и подогревом обычными печамиПосле того как подготовительная часть работ выполнена, можно приступать к непосредственному выполнению системы обогрева:
- Проложить два слоя гидроизоляции рулонным рубероидом внахлест и заделать стыки мастикой.
- Уложить теплоизоляционный материал. При этом нужно сохранять сформированный уклон.
- Упрочнить теплоизоляционный слой армирующей сеткой.
- Положить трубы, сформировав спиральный контур для равномерного прогревания.
- Подключить трубы к общей системе и проверить работоспособность системы.
- После того как тестовый «запуск» произведен, можно заливать бетонную стяжку. Нужно обеспечить ей свободное расширение. Для этого по контуру помещения прокладывается демпферная лента.
- Стяжка заливается и выравнивается по маякам, которые предварительно выставляются с соблюдением уклона к сточной трубе.
- После того стяжка полностью высохнет, можно приступать к монтажу финишного напольного покрытия.
Оказывается, обустроить в бане водяной обогрев реально. При этом можно использовать в качестве обогревателя обычную печь, к которой дополнительно подсоединяется коллектор для разогрева теплоносителя и над печкой монтируется теплообменник.
Как сделать теплый водяной пол и радиаторы в бане своими руками:
Вконтакте
Google+
Средняя оценка оценок более 0 Поделиться ссылкой
Нужные товары
Всего более 200 товаров в каталогеlaminatepol.ru













